Контрольная работа: Очистка сточных вод целлюлозно-бумажных заводов
Контрольная работа: Очистка сточных вод целлюлозно-бумажных заводов
ВВЕДЕНИЕ
На современном этапе взаимодействия человека с
окружающей средой на первый план выдвигается вопрос устойчивого развития
регионов и страны в целом, который можно решить путем резкого сокращения
потребления природных ресурсов и энергии
связи с постоянным увеличением водопотребления во многих странах мира все
настойчивее выдвигаются требования рассматривать потребляемую воду как
общенациональное благо, имеющее стоимостное выражение, и включать расходы на
водопотребление непосредственно в производственные издержки, влияющие на
стоимость продукции. В то же время наблюдается тенденция к усилению контроля за
очисткой сбрасываемых стоков путем разработки норм сброса и законодательных
актов.
Целлюлозно-бумажная промышленность является одним из
главных потребителей чистой воды. Например, расход воды на выработку одной
тонны бумаги, включая производство полуфабрикатов, составляет 100 - 1500 м.
Следует отметить, что при производстве целлюлозы и
бумаги
в сточные воды попадает большое количество минеральных и органических веществ.
Например, только в процессе получения волокнистого сырья в раствор переходит 37
- 1708 кг органических веществ на 1 т волокна, которые при отсутствии системы
очистки сточных вод попадают в водоемы. Сточные воды целлюлозных заводов
содержат также взвешенное волокно за счет промоев при промыве, сортировании
целлюлозы и многократных процессов разбавления и сгущения.
Особое место в стоках сульфатно-целлюлозного
производства занимают конденсаты выпарного и варочного цехов, в которых почти
нет минеральных и взвешенных веществ. Однако в них содержится значительное
количество фенолов и сернистых соединений, и поэтому они являются наиболее
токсичными стоками с высоким показателем биологического потребления кислорода.
Разнообразие видов загрязнений и их концентраций
привело к необходимости создания сложных, многостадийных схем и разнообразных
систем очистки воды.
Применение
мембранной технологии в целлюлозно-бумажной промышленности
Внутрицеховые системы очистки с помощью ловушек,
фильтров и т.д. позволяют очищать стоки в основном от взвешенных веществ.
Остальная часть загрязнений поступает на общезаводские очистные сооружения,
которые оснащены оборудованием для механической, биологической и химической
очистки.
Для механической очистки широко применяется
отстаивание, фильтрация и флотация. Этими методами удаляют в основном
взвешенные вещества, причем на контактных осветлителях степень очистки
составляет 98 - 99 %. Биологическая очистка, осуществляемая в аэротенках,
позволяет снизить БПК5 на 88 -90
%.
Применение химической очистки после биологической
уменьшает цветность воды с 2000 - 2500° по платиново-кобальтовой шкале до 50 -
100°, а БПК 5 - с 10 - 25 до 3 - 5 мгОз/л. Однако при химической очистке происходит
образование большого количества осадка, обезвоживание которого представляет
определенную трудность. Кроме
того, метод химической очистки стоков требует больших капитальных и
эксплуатационных затрат, а применяемые реагенты дороги и дефицитны.
Как уже отмечалось, очистка сточных вод
целлюлозно-бумажных заводов осуществляется в несколько стадий, однако качество
очищенной воды не всегда соответствует нормам на повторное использование ее в
производстве.
В настоящее время в нашей стране все предприятия
целлюлозно-бумажной промышленности, в том числе и Байкальский целлюлозный
завод, работают с забором свежей воды.

Рис. 1
Для очистки сточных вод целлюлозно-бумажных
предприятий применяют различные методы, в том числе мембранные. Мембранные
методы позволяют решать вопросы очистки воды и одновременно осуществлять
концентрирование и извлечение из сточных вод ценных растворенных веществ, а
также очищать воду от бактерий и взвешенных веществ, органических и
неорганических компонентов.
Очищенную с помощью мембранных процессов воду можно
использовать в замкнутых оборотных схемах производства (см. таблицу). В
качестве мембран для проведения процессов обратного осмоса и ультрафильтрации
применяют различные полимерные и неорганические пористые материалы, обладающие
свойством селективной проницаемости к компонентам растворов [1].
На рис. 1 приведена схема очистки воды после стадии
промывки, которая присутствует во всех технологических процессах производства
целлюлозы. В предлагаемой схеме слабый щелок поступает на мембранный аппарат.
Полученный концентрат объединяют с крепким щелоком для дальнейшей регенерации и
утилизации, а очищенную воду возвращают в технологический процесс.
Использование обратноосмотической очистки воды после стадии промывки целлюлозы
позволит снизить расход свежей воды на 4,5 - 6 м на тонну продукции. В
результате использования такой схемы снижается нагрузка на очистные сооружения,
поскольку полностью исключаются поступления слабого щелока в сточные воды
предприятия.
На рис. 2 представлены действующая и предлагаемая
технологические схемы уничтожения черного щелока на Балахнинском целлюлозно-картонный
комбинат. Преимущества предлагаемой схемы заключаются в следующем: повышается
концентрация черного щелока, поступающего на стадию выпаривания, что обеспечит
значительное снижение общих затрат на его уничтожение. Кроме того, применение
мембран с невысокой селективностью позволит снизить концентрацию минеральных
веществ в концентрированном черном щелоке, который из мембранного аппарата
поступает на выпаривание, а затем на сжигание. Одновременно можно добиться
снижения содержания минеральных веществ в продуктах сжигания, что позволит
получать при сжигании черного щелока активированный уголь, который может быть
использован для очистки фенольных сточных вод.
С целью выделения, концентрирования и
фракционирования лигносульфонатов для дальнейшей их переработки или утилизации
необходимо разработать более сложные технологические схемы, в которых следует
предусмотреть возможность ультрафильтрационной и обратноосмотической обработки
сточных вод. Такие схемы обеспечивают фракционирование лигносульфонатов по
молекулярным массам и повышение концентрации высокомолекулярной части
лигносульфонатов до 45 %.
При сульфитном производстве целлюлозы на магниевом
основании концентрат после мембранной установки следует нейтрализовать (см.
рис. 2), пропуская его через слой кускового брусита (минерала подкласса
гидрооксилов Mg(OH)2) [Пат. 2141017 РФ].
При упаривании нейтрализованного до рН = 6 + 7 щело ка
в конденсат попадает на 87 - 96 % меньше диоксида серы и летучих органических
кислот. Это уменьшает потери серы при утилизации щелока и загрязнение
конденсата выпарки, а также снижает нагрузку на очистные сооружения предприятия
и, следовательно, позволяет сделать производство более экологически чистым,
экономить большие объемы воды, тепло и электроэнергию.

Рис. 2
Методы
обратного осмоса и ультрафильтрации наиболее целесообразно применять при
создании локальных установок обработки сточных вод. Такой подход позволяет
решить задачу очистки стоков целлюлозно-бумажной и других водопотребляющих
отраслей промышленности и достичь гораздо более высокой степени
"замкнутости" систем водопользования. Наибольшая эффективность
применения мембранных методов обеспечивается, как правило, в сочетании с традиционными
методами обработки сточных вод.
ТЕХНОЛОГИЯ ПЕРЕРАБОТКИ ТЕХНОГЕННЫХ
ОТХОДОВ ЦЕЛЛЮЛОЗНО-БУМАЖНОЙ ПРОМЫШЛЕННОСТИ
В Иркутской области с населением, составляющим 1,9 %
населения России, производится: 12,7 % целлюлозы; 10 пиломатериалов и 12 %
экспортной древесины. При этом образуется огромное количество твердых отходов,
основным является осадок - шлам-лигнин. Систематизированных данных об общем
количестве твердых отходов, накопленных к настоящему времени в Байкальском
регионе источниках нет. Однако, по нашим
данным, общее количество шлам-лигнина только на Байкальском ЦБК и Селенгинском
ЦКК составляет приблизительно 8 млн м3.
Первой причиной накопления такого огромного
количества промышленных отходов является низкая степень использования ресурсов
вследствие несовершенства технологий и недоизвлечения всего заложенного в
ресурсе потенциала.
В мировой литературе практически отсутствуют данные
о рекультивации площадей, занятых отходами, подобными шлам-лигнину. Это
объясняется ограниченным применением лозу,
а также трудностями расшифровки взаимодействия веществ в ходе физических,
химических и биологических процессов, протекающих в этом антропогенном
субстрате. Недостаточно изучено воздействие на эти процессы факторов окружающей
природной среды (температуры, инсоляции, фунтовых вод, атмосферных осадков).
Отсутствие реальных решений по рекуперации осадка
также объясняется его сложным физико-химическим и дисперсным составом, высокой
степенью гидрофильное™, преимущественно представленной химически связанной
водой, а также трудоемким и сложным технологическим процессом его переработки.
Предлагаемые варианты рекуперации (компостирование, электроосмос, обработка
солями железа, вымораживание, транспирация, захоронение) к настоящему времени
практического применения не нашли.
В связи с высокой сейсмичностью района,
особенностями режима природопользования в бассейне оз. Байкала, определяемого
необходимостью сохранения его уникальной экосистемы, остро стоит задача
рекультивации земель, занятых шламонакопителями. Для этого необходимо было
провести целенаправленные исследования
и разработать технологию рециклинга осадка карт шламонакопителей.
Данные, полученные в результате исследований карт
шламонакопителей ОАО БЦБК, позволили сделать вывод о значительных колебаниях
концентрации твердого горизонтальной
плоскости, так и по глубине (рис. 3, 4, 5).
Широкий диапазон варьирования концентраций твердых
веществ создает предпосылки для разработки технологий поэтапной рекуперации
осадка, с применением различных технологических процессов.

Рис. 3

Рис.
4

Рис. 5
Установлено, что зола шлам-лигнина, содержащая 21,8%
а-SiOi; 44,83 -у-ЛЬО,; 6,85 Na20 • AljOi * 6SiО2; 5,2 a-Fe2О3; 18,32 SiО2;
1,6 CaSO4; 1,4 % TiO2, K2О и других веществ, обладает уникальными
сорбционно-коагуляционными свойствами [1) и может быть использована в качестве
сорбента для извлечения из сточных вод широкого спектра загрязнений, не
уступающего в некоторых случаях таким промышленным сорбентам, как
активированный уголь типа СКТ, А12О3 и SiO2 .
Универсальность золы шлам-лигнина (ЗШЛ) объясняется
наличием в ее составе компонентов, обладающих как индивидуальными
сорбционно-коагуляционными свойствами, так и суммарным синергетическим эффектом
(А.с. 2136599 РФ).
Технология ОАО БЦБК позволяет в целом решить
проблему рекуперации осадка карт шламонакопителей по следующей схеме: сброс
верхнего слоя осветленной воды в пруды-аэраторы комбината; перекачка жидкого
слоя осадка; флотоуплотнение; обезвоживание и сжигание с получением
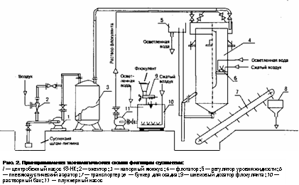
высококачественного сорбента - ЗШЛ. Но технологию флотации суспензии,
основанную на тонкослойной напорной флотации, позволяющей эффек
тивно
извлекать как шламистые, так и грубодисперсные примеси, содержащиеся в
шлам-лигнине, нужно модернизировать (рис. 2).
На рис. 3 показана зависимость времени полного
осветления сточных вод от диаметра частиц твердого вещества при напорной и
пенной флотации, а также при их совместном протекании.
Из рисунка видно, что время полного осветления
меньше при одновременном проведении пенной и напорной флотации. Это связано не
только с дегидратацией поверхности частиц пузырьками воздуха и их коалесценцией,
но и с прилипанием пузырьков к частице и образованием флотоагрегатов.
В ходе работ, направленных на оптимизацию процесса
обезвоживания шлам-лигнина и осадка карт шламонакопителей, возникли трудности,
связанные с тем, что существующие методики оценки фильтрационных характеристик
осадков (удельное сопротивление и конечная влажность) оказались непригодными
для оценки эффективности поверхностно-активных веществ, формирующих
водоотда-юшие свойства шлам-лигнина. В связи с этим была разработана адекватная
методика и количественные критерии оценки фильтрационных свойств сжимаемого
коллоидного осадка шлам-лигнина. Например, среднее удельное сопротивление
осадка

где V
- объем фильтрата, мэ; К- коэффициент,
характеризующий особенности иммобилизации ная
удельная поверхность твердой фазы, м2/м3; Е
- эффективная пористость, см3/г.
Рассчитав значения г по
предлагаемой методике, можно выбрать оптимальные технологические параметры и
дать практические рекомендации по внедрению наиболее эффективных реагентных
режимов для обработки осадка карт шламонакопителей в процессе обезвоживания.
После флотационного уплотнения и обезвоживания
флотош-лама образуются сточные воды, содержащие остаточные концентрации
загрязняющих веществ, в основном легкоокисляемую органику, а также
непрореагировавшие химические реагенты. Перед сбросом их необходимо подвергать
доочистке по предлагаемой технологии (Ас. №7616 РФ), когда процесс
биофильтрации интенсифицируется вследствие повышения сорбционной и
окислительной способности биопленки (рис. 6).

Рис. 6
Внедрение описанных технологий позволит
не только решить одну из важнейших экологических проблем - переработать
техногенный шлам-лигнин, но и получить товарный продукт – высокоэффективный
сорбент.
КОМПЛЕКСНАЯ УТИЛИЗАЦИЯ ОТХОДОВ
ЦЕЛЛЮЛОЗНО-БУМАЖНОЙ ПРОМЫШЛЕННОСТИ
Целлюлозно-бумажные предприятия (ЦБП) - интенсивные
загрязнители окружающей среды. Несмотря на достигнутые успехи и очистке сточных
вод ЦБП, проблема утилизации отходов лих предприятий не становится менее
острой. Сегодня необходимо решать вопросы рационального использования
волокнистых отходов, образующихся на ЦБП.
При работе ЦБП образуются волокнистые отходы
различных фракций и состава, в частности мелко- и крупноволокнистые
отходы
(рис. 1 и 2). Крупноволокнистые отходы, к которым относятся некондиционная
древесная масса и древесное волокно (спутанные, слипшиеся волокна), нельзя
использовать в бумажном производстве. Такие отходы частично утилизируются при
изготовлении древесно-волокнистых плит (ДВП), однако это связано с токсичными
связующими кие смолы), что не оптимально.
Мелковолокнистые отходы, главным образом короткие волокна целлюлозы, не
задерживаются на сетках бумагоделательных машин и со сточными водами поступают
на очистные сооружения ЦБП. После извлечения из сточных вод влажные
мелковолокнистые отходы в виде так называемого скопа попадают в
шламонакопители. Например, Братский лесопромышленный комплекс ежесуточно
размещает на шламонакопителях около 90 т скопа в расчете на сухое вещество.
Волокнистые отходы ЦБП представляют собой ценное
сырье, которое можно переработать и с помощью предлагаемого авторами
технологического процесса. В результате народное хозяйство получит столь
необходимые фильтровальные материалы.
Потребность народного хозяйства в фильтровальных
материалах постоянно возрастает по целому ряду причин. Во-первых, для
современного промышленного производства и новых технологий требуются
промышленные фильтры широкого ассортимента. Во-вторых, ужесточение требований к
очистке атмосферных выбросов и сточных вод предприятий определяет необходимость
внедрения эффективных средств тонкой очистки жидких и газообразных сред.
В-третьих, загрязнение окружающей среды требует разработки фильтровальных
материалов, позволяющих эффективно очищать питьевую воду и воздух.
Современные фильтровальные материалы изготовляют с
использованием природных и синтетических волокон.
Фильтровальные материалы на основе природных волокон
(шерстяных, хлопковых, льняных и проч.), такие, как войлок или иглопробивное
нетканое полотно, недостаточно эффективны, так как для их изготовления
используют грубые фракции волокна. Использование волокон для производства
фильтровальных материалов экономически нецелесообразно.
Синтетические полимеры применяют для производства
фильтровальных материалов как в виде волокон (штапельных волокон или
мононитей), так и в виде фибридов (волокнисто-пленочных полимерных связующих)
[1]. Однако производство синтетических полимеров, в частности фибридов, связано
с очень высокой опасностью. Например, в производстве
полигексаметилентерефталамидных фибридов используются: гексаметилендиамин (1-й
класс опасности по ГОСТ 12.1.005-88), гидроксид натрия (2-й класс),
дихлорангидрид терефталевой кислоты (2-й класс), а одним из побочных продуктов
является терефталевая кислота (1-й класс). Следовательно, организацию
производства фильтров на основе фибридов едва ли можно считать прогрессивной с
экологической точки зрения.
Одним из самых распространенных видов
сырья, используемых для производства фильтровальных материалов, является
целлюлоза. Однако при изготовлении собственно целлюлозы образуется большое
количество отходов. Эти отходы и можно применять для выпуска фильтровальных
материалов «ТЕФМА» [2], не уступающих по своим качествам фильтровальным
материалам на основе товарной целлюлозы. Такие фильтровальные материалы можно
применять вместо традиционной фильтровальной бумаги и картона в тех случаях,
когда использование фильтровальных материалов на основе отходов ЦБП не
противоречит санитарным требованиям.
Технологическая схема производства фильтровального
материала 'ТЕФМА" приведена на рис. 3. В качестве исходных веществ
используются как крупноволокнистые, так и мелковолокнистые отходы. Соотношение
компонентов изменяется, во-первых, в зависимости от свойств конкретных отходов,
а во-вторых, при необходимости изготовлять фильтровальный материал с
определенными свойствами. Исходные компоненты хранятся в расходных емкостях /
и 2, из которых загружаются в дозатор 3. Компоненты из дозатора и вода из
расходной емкости 4 поступают в смеситель 5. Из смесителя полученная суспензия
перетекает в листоотливной агрегат 6, в котором и формируется лист
фильтровального материала в условиях нестационарного гидродинамического режима.
Для управления гидродинамическим режимом осаждения применяют управляющее
устройство 7. Готовые листы фильтровального материала сушат в сушильном шкафу 8.
Управляя гидродинамическим
режимом осаждении волокнистых компонентов, можно в широких пределах варьировать
структуру фильтровального материма [3].
Исследования, проведенные
авторами, позволили выяснить, что пористость фильтровальною материала не
постоянна, а весьма сложным образом изменяется
по толщине листа фильтровального материала. Слои фильтровального материала,
сформировавшиеся первыми, подвергаются действию более длительное время и в
итоге оказываются менее пористыми, чем сдои, осажденные позднее.
После завершения процесса
осаждения слои, осажденные первыми, имеют пористость 88 - 94 сс и
средний
размер пор около 5-10" м. Пористость слоев, сформировавшихся последними,
составляет 95 - 98 °i,
а
средний размер пор -510м. Такой фильтровальный
материал
следует располагать таким образом, чтобы более пористые слои были входными.
Крупные частицы загрязнений, содержащиеся в фильтруемой среде, задерживанием
по входных слоях фильтровального материала, а более меткие частицы, проходя через крупные поры, задерживаются в более плотных слоях
фильтровальною материала. Кроме того, срок службы фильтровальною Maicpnала увеличивается.
Технология производства фильтровальною материала
"ТЕФМА" на основе отходов ЦБП внедрена на киевском предприятии
"Технологические фильтры". I)
качестве
сырья используется некондиционное
древесное
подокно Киевского экспериментальною комбинат плитных материалов и скоп с
Малипской бумажной фабрики.
Основные характеристики фильтровального материна "ТЕФМА"
(в соответствии с ТУ 5439-001-50344934-99) приведены ниже.
Характеристики фильтровального материала
"ТЕФМА"
Пропускная способность, м, не менее 2 10
4
Сопротивление продавливанию, МПа, не
менее 0,2
Поверхностная плотность, г/м- 950± 300
Цвет От светло-желтого до
светло-коричневого или серого
Размеры листа, мм 900x1000х(6
± 2)
Влажность кондиционная, %15
Фильтровальный материал «ТЕФМА»
применяют; для очистки в энергетике (смазочные масла, топливо, сжатый воздух и
хододоно-сители); вентиляции (воздуха от ныли и дымов в приточных,
рециркуляционных и вытяжных вентиляционных системах); водоснабжении (вода
производственно-технического и хозяйственно-бытового назначения); канализации
(производственные и ливневые сточные воды от взвешенных веществ, нефтепродуктов и тяжелых металлов); на
транспорте (моторные топлива, смазочные масла, моторный воздух); приборостроении
(пробы в газоанализаторах); нефте- и газопереработке (нефти, природного газа и
продуктов их переработки от взвешенных веществ и коллоидных примесей); металлургии (но стух, вода, сточные воды от взвешенных веществ и тяжелых металлов); машиностроении (дымов и
аэрозолей смазочно-охлаждающих жидкостей в цехах и вытяжных вентиляционных
системах, сточные воды от взвешенных нефтепродуктов, тяжелых металлов и смазочно-охлаждающих
жидкостей); целлюлозно - бумажной промышленности.
Фильтровальный материал
"ТЕФМА" можно применять для очистки сточных вод ЦБП от взвешенных
веществ и коллоидно-дисперсного лигнина (нерастворимой в воде коллоидной
взвеси). Re нельзя удалить традиционными методами химической,
биологической и механической очистки. Для удаления лигнина необходимо применять
тонкое фильтрование. Весь технологический процесс получения и использования
фильтровального материала может быть организован в совмещенном аппарате. При
этом отпадает необходимость в переносе получаемой фильтровальной перегородки и
в сушке фильтровального материала. Все это позволяет значительно снизить
затраты энергии.
При дополнительной очистке
сточных вод ЦБП фильтровальный материал "ТЕФМА"
задерживает 80 - 90 % взвешенных частиц целлюлозы и 60 - 85 % коллоидно-дисперсного лигнина. В результате исследований
было выяснено, что задерживаемые при фильтровании сточных вод ЦБП вещества являются
хорошими связующими и вполне способны заменить обычно используемые в
производстве ДВП фенолоформальдегидные или другие синтетические смолы.
Отработанный фильтровальный материал может быть переработан по обычной
технологии в прочные и экологически чистые ДВП без использования дорогостоящих
и токсичных синтетических связующих.
Предложено проектное решение
схемы комплексной утилизации отходов ЦБП (рис. 4), где предусматривается
размещение цеха комплексной утилизации отходов, который связан трубопроводами с
существующими очистными сооружениями ЦБП и заводом ДВП. Осадок мелких
целлюлозных волокон из отстойников первой очереди очистных сооружений ЦБП в
виде водной взвеси с концентрацией волокон 2-4 %, поступает по трубопроводу в
смеситель, расположенный в цехе комплексной утилизации отходов. В смеситель
также поступает древесное волокно, получаемое на дефибрере завода ДВП. в виде
водной взвеси с концентрацией волокна 2^3 сг. После добавления волы
и приготовления равномерной суспензии последнюю перепускают в совмещенный
агрегат формирования фильтровальной перегородки и фильтрования. Фильтровальная перегородка
формируется в результате осаждения суспензии в нестационарном гидродинамическом
режиме. После этого через нее пропускают сточные воды, прошедшие предварительную
очистку на сооружениях биологической очистки и отстойниках второй очереди (в настоящее
время эти воды сбрасывают непосредственно в окружающую среду). После того как
перепад давления на фильтровальной перегородке достигнет 0,06 - 0,08 МПа.
отработанный фильтровальный материал вместе с задержанными веществами размывают
водой и в виде взвеси направляют на завод ДВП для переработки в ДВП но обычной
технологии, но без добавления синтетических смол.
Технологический процесс
комплексной утилизации отходов ЦБП не только позволяет уменьшить загрязнение
окружающей среды ЦБП, но и обеспечивает экономию средств за счет того, что при
изготовлении ДВП синтетические связующие не применяются.
ЛИТЕРАТУРА
1. Погребная Е.Г., Чаусов Ф.Ф., Германов Ю.Н. Композиционные фильтровальные материалы на основе
волокнистых полимерных связующих // Химическое и нефтяное машиностроение. 1996.
М., 2.
2. Чаусов Ф.Ф., Германов Ю.Н.,
Раевская П.А. Новые фильтровальные материалы очистки воды // Экология и промышленность России. 2000. Июль.
3. Чаусов Ф.Ф., Германов Ю.Н. Производство фильтров с применением волокнисто-пленочных
композиций // Химическая промышленность. - 1996. № 5
4. Чаусов Ф.Ф., Раевская Г.Л., Германов Ю.Н. Вам
нужен чистый бензин. // Экология и промышленность
России. 2000. Ноябрь.
5. Терпугов Г.В. Очистка сточных вод и
технологических жидкостей машиностроительных предприятий с использованием
неорганических мембран / РХТУ им. Д.И.
Менделеева. М., 2000.